Pökomat P40/500Drucken
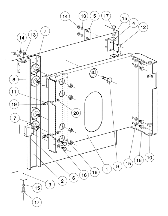
Baugruppenübersicht
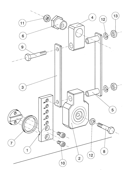
Vorschub und Rück...
Bedientableau
Bedientableau Unt...
Druckluftführung...
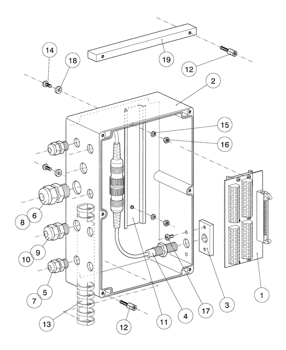
Reglergehäuse
Schaltkastentable...
Stromführung
Schaltkasten SE
Rücklauffilter
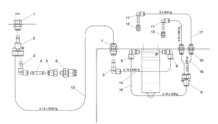
Lakeführung
Membranpumpe
EInbau Membranpum...
Transportschlitte...
Gehäuse
Vorschubgestänge...
Vorschubverstellu...
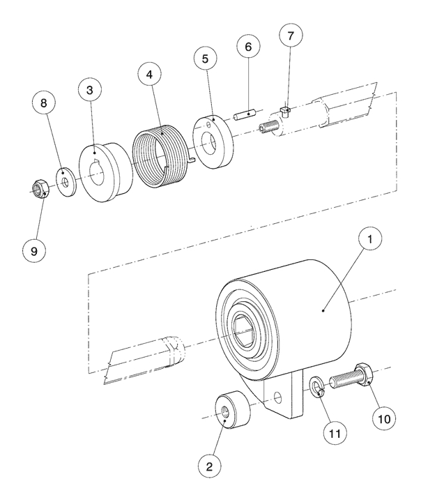
Vorschubantrieb
Abschaltautomatik...
Antriebseinheit
Verteilrohr INOX...
Nadelführung
Nadelschlitten
Kurbeltrieb
Schutzhaube
Stützrahmen
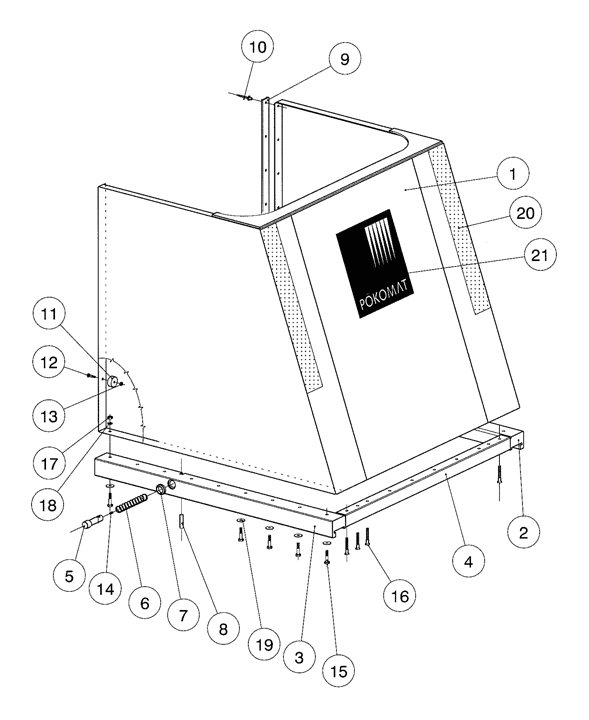
Fussgestell
Explosionszeichnung: Reglergehäuse
Ersatzteile - Stückliste: // Pökomat P40/500 // Reglergehäuse
| Pos. | Menge | Benennung | Teilenummer | Bemerkung | Anzahl |
|---|
| 1 | 1 | Reglergehäuse | 04090 | ||
| 2 | 1 | Gehäusedeckel | 04091 | ||
| 3 | Dichtung | 04099 | |||
| 4 | 1 | Kabeldruchführung | 04277 | ||
| 5 | 1 | Frequenzumformer | 04379 | ||
| 6 | 1 | Druckregler | 04372 | ||
| 7 | 1 | Proportionalregelventil | 04095 | ||
| 8 | 1 | Stopfen | 04096 | ||
| 9 | 1 | Stopfen | 04419 | ||
| 10 | 2 | Ueberwurfmutter | 01152 | ||
| 11 | 1 | Trageschiene TS35 | 04418 | ||
| 12 | 12 | Distanzhalter | 04097 | ||
| 13 | 2 | Kabelverschraubung | 06003 | ||
| 14 | 2 | Mutter | 06025 | ||
| 15 | 4 | Kabelverschraubung | 06008 | ||
| 16 | 1 | Kabelverschraubung | 06009 | ||
| 17 | 4 | Imbusschraube | 05406 | ||
| 18 | 8 | Imbusschraube | 05337 | ||
| 19 | 2 | Panheadschraube | 05131 | ||
| 20 | 4 | Sechskant-Schraube | 05024 | ||
| 21 | 4 | Federring | 05295 | ||
| 22 | 4 | Mutter | 05235 | ||
| 23 | 6 | Dichtung | 05343 | ||
| 24 | 4 | Stoppmutter | 05249 | ||
| 25 | 6 | Federring | 05294 | ||
| 26 | 6 | Mutter | 05234 | ||
| 27 | 4 | O-Ring | 05380 | ||
| 28 | 2 | Dichtring | 05400 | ||
| 29 | 2 | Federring | 05292 | ||
| 30 | 2 | Mutter | 05231 | ||
| 31 | 24 | Sechskant-Schraube | 05000 | ||
| 32 | 12 | Feddering | 05293 | ||
| 33 | 1 | Kabelverschraubung | 06004 | ||
| 34 | 1 | Mutter | 06018 | ||
| 35 | 1 | Drucksensor | 04516 |
0 Artikel